Loading...
|
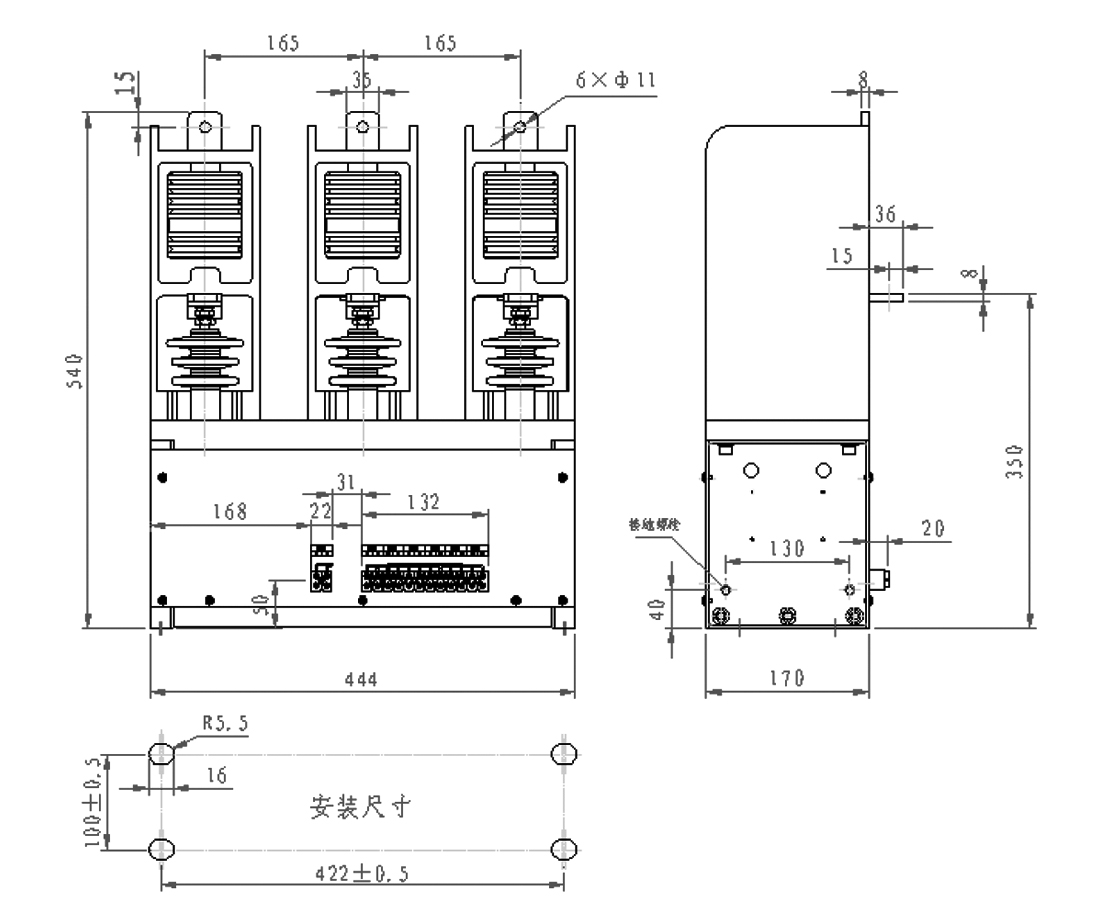
产品技术参数 |
||
|
额定电压 |
kV |
12 |
|
额定电流 |
A |
630 |
|
额定接通能力 |
A/100次 |
6300 |
|
额定分断能力 |
A/25次 |
5000 |
|
极限分断能力 |
A/3次 |
6300 |
|
额定短时耐受电流(2S) |
kA |
6300 |
|
额定峰值耐受电流 |
A |
15750 |
|
机械寿命 |
次 |
5×105 |
|
电寿命 |
次 |
1×105 |
|
参考重量 |
kg |
30 |
|
控制电源电压 |
V(AC/DC) |
110、220 |
|
吸合功率 |
W(瞬态) |
1000 |
|
保持功率 |
W |
130 |
|
辅助触点 |
三对常开,三对常闭 |
|
上一篇:
ZN85-40.5系列户内高压真空断路器下一篇:
暂无信息!