Loading...

JN22B-40.5型户内高压接地开关

产品描述

概 述


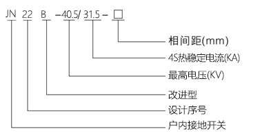
  JN22B-40.5型户内高压接地开关(以下简称接地开关)是公司开发的新产品。其性能符合国家标准GB1985-2004《交流高压隔离开关和接地开关》国家标准,适用于三相额定电压40.5kV,交流50Hz的电力系统,可与KYN61-40.5高压开关柜及其他型号高压开关柜配套使用,作为高压电器设备检修时接地保护用。JN22B-40.5/31.5型户内高压接地开关是上述接地开关基础上改进,结构简洁紧凑,性能一致,便于小角度操作,与JN15-12户内高压接地开关相同,可采用JN15-12户内高压接地开关的接连和传动件。

使用环境

1、海拔高度不超过1000m;
2、周围空气温度:上限+40℃,下限-25℃;
3、地震烈度不超过8度;
4、安装于没有火灾、爆炸危险、严重粉尘、化学腐蚀及剧烈震动的场所。

型号含义